Настенные двухконтурные газовые котлы Sime серии Format.zip
Настенные газовые котлы Sime (Италия) cерия Format.zip включает следующие типы котлов:
- Format.zip OF с открытой камерой сгорания (естественная тяга). Мощность - 23,5 кВт и 28,8 кВт
- Format.zip BF с закрытой камерой сгорания (принудительная тяга). Мощность - 23,4 кВт, 28,8 кВт и 31,6 кВт.
Больше комфорта
Котлы серии Format.zip представляют собой компактные тепловые газовые агрегаты для нагрева и снабжения горячей санитарной водой в соответствии с современными требованиями. Они снабжены всеми необходимыми механизмами защиты и контроля, предусмотренными нормами UNI-CIS, в полном соответствии с европейскими стандартами. Котлы могут работать на природном газе (G20) либо на сжиженном газе (G30-G31).
Передовая технология
- компактный битермический медный теплообменник (серия OF),
- пластинчатый теплообменник ГВС (серия BF),
- стабильная работа при низком давлении газа,
- система защиты от замерзания,
- модуляция мощности контура отопления и ГВС,
- электронный розжиг, горелка из нержавеющей стали,
- пониженный уровень шума,
- антиблокировка насоса,
- системы безопасности,
- возможность подключения дополнительных устройств контроля и управления.
Функциональность котлов Sime Format.zip
Элегантные линии панели управления позволяют использовать котел в различном интеръере. Управление котла интуитивно. При помощи индикаторов зеленого и красного света можна провести диагностику работы котла.

Компоненты панели управления Sime Format.zip
- Термоманометр.
- Место для программатора.
- Выбор режима (включить, лето, зима, прочистка дымохода).
- Температура ГВС (30-60°C).
- Температура в системе (40-80°C).
- Красный индикатор: ошибка в работе котла.
- Зеленый индикатор: нормальная работа, автодиагностика.
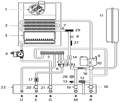
Функциональная схема Sime Format.zip
Модель "BF"

Модель "OF"

Компоненты котла Sime Format.zip
- Дымовая камера/Вентилятор (модель "BF").
- Главный теплообменник.
- Камера сгорания.
- Газовый клапан.
- Пластинчатый теплообменник.
- Трехходовой гидравлический клапан.
- Датчик температуры отопления.
- Предельный термостат.
- Автоматический воздухоотводчик.
- Циркуляционный насос.
- Расширительный бак.
- Предохрантильный клапан.
- Сливной кран.
- Реле протока.
- Термоманометр.
- Автоматический by-pass.
- Фильтр системы ГВС.
- Запорный кран системы ГВС*.
- Запорный кран системы отопления*.
- Кран санитарной воды.
- Газовый кран*.
- Монтажная планка.
- Датчик температуры ГВС.
- Коаксиальный теплообменник.
- Гидравлический прессостат.
- Подпиточный кран.
- Зонд термометра.
- Манометр.
- Фильтр системы отопления.
* Поставляется по заказу.
Технические особенности котлов Sime Format.zip
| Технические особенности |
Sime Format.zip OF |
Sime Format.zip BF |
| Циркуляционный насос |
 |
 |
| 3-ходовой гидравлический клапан |
|
 |
| Непрерывная электронная модуляция пламени в контуре отопления и контуре ГВС |
 |
 |
| Прессостат воздуха |
|
 |
| Предохранительный клапан |
 |
 |
| Автоматический by-pass |
 |
 |
| Медный одноконтурный теплообменник |
|
 |
| Медный коаксиальный теплообменник |
 |
 |
| Гидравлический прессостат |
 |
 |
| Термостат дымовых газов |
 |
|
| Защита от замерзания |
 |
 |
Технические характеристики котлов Sime Format.zip
| Характеристики |
Sime Format.zip 25 OF |
Sime Format.zip 30 OF |
Sime Format.zip 25 BF |
Sime Format.zip 30 BF |
Sime Format.zip 35 BF |
| Номинальная тепловая мощность, кВт (кКал/ч) |
23,5 (20.200) |
28,8 (24.800) |
23,4 (20.100) |
28,8 (24.800) |
31,6 (27.200) |
| Минимальная тепловая мощность, кВт (кКал/ч) |
9,4 (8.100) |
11,9 (10.200) |
9,0 (7.700) |
11,5 (9.900) |
11,2 (9.600) |
| Тепловая нагрузка, кВт |
25,8 |
31,6 |
25,8 |
31,6 |
34,8 |
Тепловая мощность контура ГВС, кВт
|
23,5 |
28,8 |
23,4 |
28,8 |
31,6 |
КПД при номинальной мощности, %
|
91,2 |
91,1 |
90,6 |
91,0 |
90,8 |
КПД при 30% номинальной мощности, %
|
91,1 |
90,0 |
88,5 |
89,4 |
88,0 |
Объем воды, л
|
6,6 |
7,4 |
7,1 |
8,0 |
8,0 |
Макс. давление воды в системе, бар
|
3 |
3 |
3 |
3 |
3 |
Потребление электроэнергии, Вт
|
105 |
110 |
150 |
160 |
160 |
| Класс электрозащиты, IP |
X4D |
X4D |
X4D |
X4D |
X4D |
| Расширительный бак, объем/давление, л/бар |
8/1 |
8/1 |
8/1 |
8/1 |
8/1 |
| Производительность ГВС при 25°C, л/мин |
13,5 |
16,5 |
13,4 |
16,5 |
18,1 |
| Производительность ГВС при 30°C, л/мин |
11,2 |
13,8 |
11,2 |
13,8 |
15,1 |
| Минимальная производительность ГВС, л/мин |
2,2 |
2,2 |
2,4 |
2,4 |
2,4 |
Мин./макс. давление в контуре ГВС, бар
|
0,2/7 |
0,5/7 |
0,5/7 |
0,65/7 |
0,8/7 |
| Температура в контуре отопления, °C |
40÷80 |
40÷80 |
40÷80 |
40÷80 |
40÷80 |
| Температура в контуре ГВС, °C |
30÷60 |
30÷60 |
30÷60 |
30÷60 |
30÷60 |
Макс. горизонт. длина коакс. труб, м
|
- |
- |
3,4 |
3,0 |
3,0 |
Макс. горизонт. длина разд. труб, м
|
- |
- |
13+13 |
15+15 |
18+18 |
Вес, кг
|
30 |
33 |
38 |
40 |
40 |
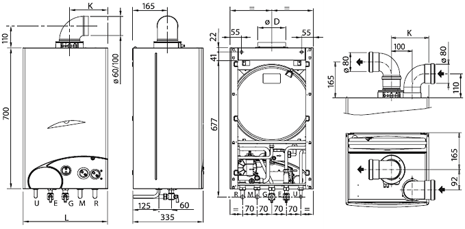
Размеры и гидравлические подсоединения котлов Sime Format.zip
Закрытая камера (серия "OF")

Открытая камера (серия "BF")

Размеры котлов Sime Format.zip
| Модель |
L, мм |
K, мм |
D, мм |
Sime Format.zip 25 OF
|
400 |
- |
130 |
Sime Format.zip 30 OF
|
450 |
- |
150 |
Sime Format.zip 25 BF
|
400 |
180 |
- |
Sime Format.zip 30 BF-35 BF
|
450 |
205 |
- |
Гидравлические подключения котлов Sime Format.zip
| Подключения |
Соединение |
| R - обратка отопления |
3/4" |
| M - подача отопления |
3/4" |
| G - газовое подключение |
3/4" |
| E - вход холодной воды |
1/2" |
| U - выход горячей воды |
1/2" |
Инструкция по установке и эксплуатации котла SIME серии Format.zip (*.pdf 1,74 Mb)
Перечень и описание запчастей для котла SIME серии Format.zip (*.rar 2,33 Mb) |